空氣源熱泵冷暖系統
3.5.1系統簡介:熱泵冷暖系統主要由空氣能熱泵(冷水)機組、水泵及相應的管道閥門等組成,從空氣中吸收熱量釋放到水箱中,以滿足人們的日常生活用熱水需求。
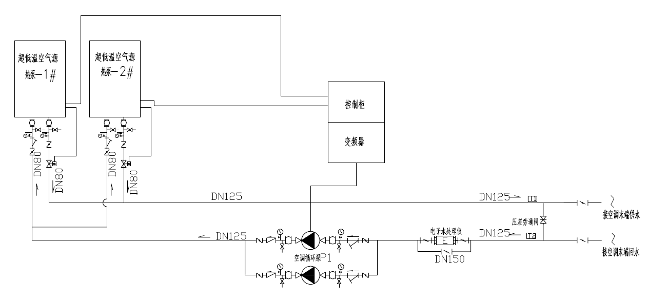
3.5.2系統圖:
3.5.3系統特點:
【高效節能】
●采用全球領先的EVI雙級高效壓縮機,應用補氣增焓技術高效節能
●風側換熱器采用V型換熱器,氣流分布更均勻,溫度場更均勻,換熱效率更高;7mm小管徑技術,同等面積換熱器綜合換熱系數提高20%
●冷凝器采用專利三區過冷度設計,同等面積換熱量提高5%
●高精度電子節流裝置,可實現10-100%無間斷精確調節,減少停機熱損失
【安全可靠】
壓機均衡磨損與后備運轉功能
微電腦控制器自動判讀壓機累計運行時間和啟動次數,采用智能均衡運轉控制程序,實現每臺壓機等磨損運行,有效提高機組使用壽命和運行可靠性。
系統由多個模塊組成,互為備用,實際運行中只需部分模塊運行,如果其中一臺甚至幾臺發生故障,后備運轉的模塊會根據出水溫度自動啟動,從而保證系統的連續安全運行。
保護功能齊全
機組自帶高低壓開關、防凍保護裝置、流量控制器、過載保護、相序保護裝置等,并配有運行控制裝置,出現故障時,控制器實時自動報警,有效保障機組安全。
【節能環保】
R410A環保制冷劑
●采用新型環保制冷劑R410A,壓降損失系數比R22/407C低30%; 同樣的冷凝和蒸發面積,其蒸發溫度會提高,冷凝溫度會降低,綜合換熱系數提高20%以上。
●全新冷媒化的TCA-N 系統,不含破壞臭氧層的氯元素,對臭氧層的破壞系數(ODP)為0,并且有效減少CO2的排放,真正節能環保。
【智能控制】
全自動智能控制
●配備RS485通訊接口,可與消防、監控等樓宇自控系統對接;
●定時開關機,實現機組的集中控制和遠程監控;達到機房無人值守功能;
● MODBUS聯網監控,隨時監控機組運行狀態;
● 與附屬設備聯動,一鍵開關機設置,簡單可靠,智能方便。
3.5.4適用范圍:用于小區、工業園區、賓館、酒店、公寓、別墅、學校、部隊、醫院、廠礦等需要采暖制冷的場所
3.5.5工程案例
